此次為大家?guī)淼氖顷P于一些PLC編程控制入門常用到的實例,以此為借鑒,讓學PLC的進度條縮短,加大掌握程度。里面包含的知識點是較為齊全的,如:I/O分配表、PLC接線圖、梯形圖程序等。
一、電動機順序啟動、順序停止控制(I/O分配表、PLC接線圖、梯形圖程序)




二、 電動機的順序啟動、同時停止(I/O分配表、PLC接線圖、梯形圖程序)




三、電動機的順序啟動、逆序停止(I/O分配表、PLC接線圖、梯形圖程序)




四、電動機延時啟動、停止控制(I/O分配表、PLC接線圖、梯形圖程序)




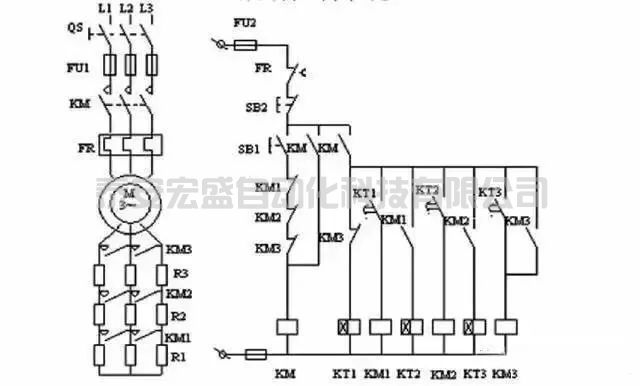
五、籠型感應電動機定子繞組從串電阻降壓啟動控制系統(tǒng)(I/O分配表、PLC接線圖、梯形圖程序)



六、三相繞線感應電動機轉(zhuǎn)子繞組串電阻降壓啟動控制系統(tǒng)(I/O分配表、PLC接線圖、梯形圖程序)




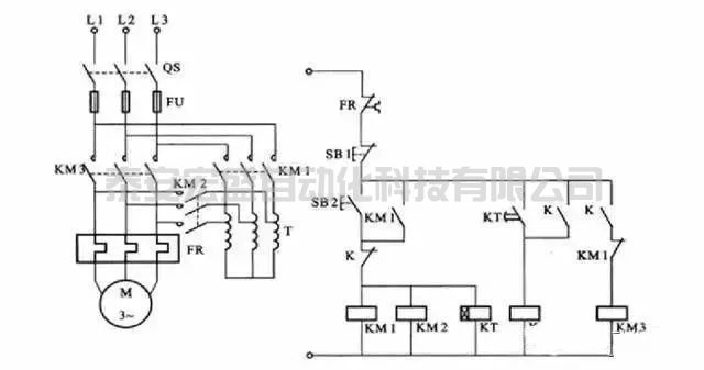
七、Y-降壓啟動控制系統(tǒng)(I/O分配表、PLC接線圖、梯形圖程序)
Y-降壓啟動控制(1)




Y-降壓啟動控制(2)




八、自耦變壓器降壓啟動控制系統(tǒng)(I/O分配表、PLC接線圖、梯形圖程序)





